BZ643TC摆动式陶瓷进料阀
Products Center
您的位置:领扬阀门 >> 产品展示 >> 陶瓷进料阀 >> BZ643TC摆动式陶瓷进料阀
BZ643TC摆动式陶瓷进料阀

- 产品介绍
- 订购流程
BZ643TC摆动式陶瓷进料阀

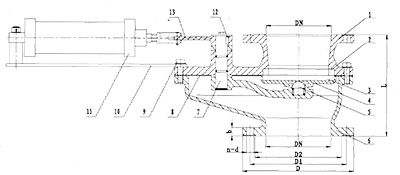
特点说明
该系列阀门替代圆顶阀、翻转阀、吊中阀、双闸板阀门用作仓泵的进料门,也可用于矿山、化工等各类有磨损的干灰、水渣等介质的管道上作启闭之用。使用公称压力1.0MPa,适应温度≤200℃,气源压力0.6—0.8MPa。
本阀门关闭后任何方向全部密封。阀体阀盖采用WCB铸钢件或不锈钢铸件。密封面采用硬密封件。
本阀料口全流通无阻挡物有吹堵装置,耐磨性能强,密封性能好,启动负荷小卡灰及结灰现象少。
本阀采用高档曾韧结构陶瓷密封,机械强度高耐磨性能好使用寿命长。结构紧凑可任意角度安装。

阀门订购流程
1. 客户可将采购清单直接拨打咨询热线
2. 我司收到客户采购清单后为客户提供型号、选型与报价(价格清单)。
3. 具体事宜商定,如:交货期、特殊要求等等。
订货须知:
1、客户对产品有特殊要求须在订货合同上提供以下说明:
① 结构长度。
② 连接方式。
③ 公称通径、全通径、缩径、管道尺寸。
④ 适用介质、工作温度及压力范围。
⑤ 实验、检验标准及其他要求。
2、本厂可根据客户特殊要求配置各类驱动装置。
3、如由客户提供确定的类型和型号时,客户应正确说明其型号和要求,在供需双方理解一致的条件下签订合同。
4、期货、订货的客户请先来电详细说明所需的型号、规格、数量以及交货时间、地点,并先按总额的30%预定金或全额货款及汇入我公司账户,其余货款待发货前汇入,以便及时安排发货
1. 客户可将采购清单直接拨打咨询热线
2. 我司收到客户采购清单后为客户提供型号、选型与报价(价格清单)。
3. 具体事宜商定,如:交货期、特殊要求等等。
订货须知:
1、客户对产品有特殊要求须在订货合同上提供以下说明:
① 结构长度。
② 连接方式。
③ 公称通径、全通径、缩径、管道尺寸。
④ 适用介质、工作温度及压力范围。
⑤ 实验、检验标准及其他要求。
2、本厂可根据客户特殊要求配置各类驱动装置。
3、如由客户提供确定的类型和型号时,客户应正确说明其型号和要求,在供需双方理解一致的条件下签订合同。
4、期货、订货的客户请先来电详细说明所需的型号、规格、数量以及交货时间、地点,并先按总额的30%预定金或全额货款及汇入我公司账户,其余货款待发货前汇入,以便及时安排发货
上一页:[陶瓷进料阀] 下一页:

